Descripción
La secadora aséptica es un tipo de equipo importante que se puede utilizar para producir polvos inyectables, como la estreptomicina, el sulfato gentamicino, el monosulfato de canamicina, la ampicilina y algunas inyecciones de medicinas chinas tradicionales.
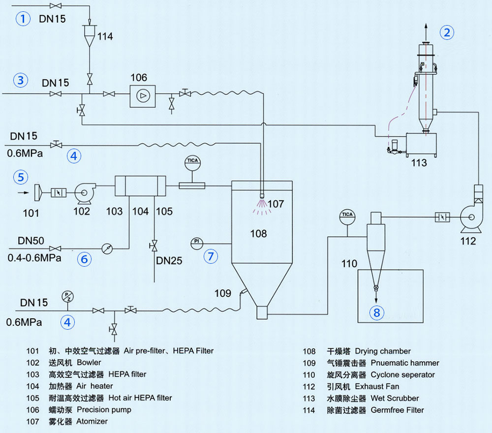
① Lodo
② Drenaje
③ Agua esterilizada
④ Aire comprimido
⑤ Aire frío
⑥ Vapor
⑦ Agua condensada
⑧ Una sala limpia séptica
Los siguientes son algunos tipos de secadora aséptica de uso común para que elija y también tiene la posibilidad de realizar algunas mejoras en base de los distintos tipos de producto:
| Ítem | WPG | |||||
| 12 | 16 | 20 | 25 | 30 | 35 | |
| Temperatura de entrada (℃) | 180-220 | |||||
| Temperatura de salida (℃) | 80-100 | |||||
| Método del atomizador | Atomizador rotativo / atomizador de dos fluidos | |||||
| Recurso de calor | Calentamiento eléctrico | Vapor + electricidad | Vapor + electricidad | Vapor + electricidad | Vapor + electricidad | Vapor + electricidad |
| Energía (kw) | 21 | 36 | 60 | 72 | 108 | 135 |
| Método de desinfección | Esterilización de aire caliente limpio | |||||
| Grado sanitario | 100K | |||||
| Diámetro (mm) | 1200 | 1600 | 2000 | 2500 | 3000 | 3500 |
| Altura (mm) | 3000 | 5200 | 6000 | 7000 | 8000 | 9000 |
| Material | La textura que entra en contacto con el material es 316L, las otras son SU304. | |||||
Jiangsu Xiandao Drying Sci-Tech. Co., Ltd.
Teléfono:
+86-519-88909308
+86-519-88900909
Fax: +86-519-88902563